

目前,精制裂解炭黑產業正處發展階段,超細制粉所帶來的高附加值,使產業化用途日趨廣泛:主要用作太陽能電池的關鍵材料;高吸附性用作污染物吸附劑等。
2018年,土耳其客戶作為中間商首次與科利瑞克取得聯系,購得裂解炭黑生產線的磨粉環節的設備出口至韓國。

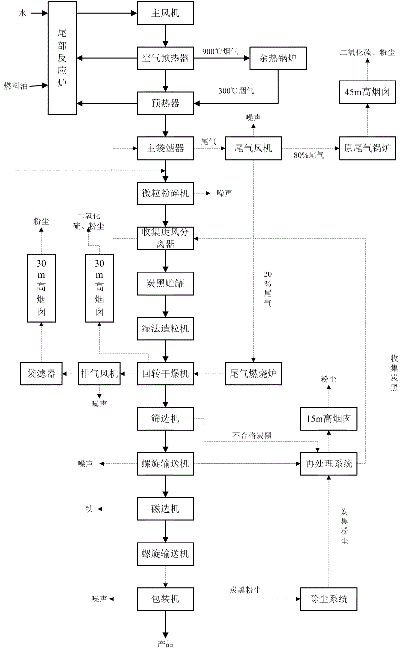
裂解炭黑生產線制粉流程
根據具體需求,科利瑞克選型HGM系列中的明星產品:HGM-100L-Ⅱ型超細磨粉機,遠赴韓國助力當地碳素物料行業基礎建設。
在韓國,設備的平穩運行給中間商留下深刻印象,土耳其客戶在今年提出增購相同型號。
科利瑞克作為國內重要大型機械設備產研銷一體化中心,生產部重視客戶的投產時效要求,加急安排生產。將:1-9噸時產量能力、200-2500目(裝載選粉機)可調節細度范圍的、成品粒型優異、大比表面積的制粉重器,星夜兼程直赴土耳其。
為保證順利投產,每一位科利瑞克人秉持全程、全時、全意的服務信條,在遠程指導自主安裝之余,全天候開通技術部專線,確保問題在數小時內解決。

項目情況清單
試機調試環節中,售后組成員將于獲批后直赴現場。項目全線為標準化HGM系列100L-Ⅱ型超細磨粉機,用于生產超細炭黑細粉。

在向粉體極致的探索道路上,科利瑞克從未止步,經過五年迭代升級的HGM系列已煥然一新:

在項目回訪中,土耳其客戶對科利瑞克設備給出高度評價,表示在未來的外銷上存在廣闊的合作空間與深厚的合作基礎。
五年的時光一晃而過,科利瑞克堅持用更加精湛、精致、精細的設備實力,與土耳其客戶共赴前路。

顧往昔豐碑林立,鑄前路繼往開來。十余年中,科利瑞克不斷沉淀與積累,與各國客戶共同留下許多珍貴的回憶,用技術開拓創新,用服務情系客戶,始終期待著下一個五年、下一個十年。